沥青搅拌设备选路德,路德筑机,筑路良机! 地址:无锡市滨湖区华庄红周路121号

全国服务热线

136-6510-3389

当前位置:首页>>产品展示>>乳化沥青设备>>HRS-20 乳化沥青设备
联系我们contact us
全国咨询热线136-6510-3389

徐先生:136-6510-3389

华先生:139-6170-7220

座 机:0510-85617128

邮 箱:wuxi_road@126.com

地 址:无锡市滨湖区华庄红周路121号

乳化沥青设备
分享至:

HRS-20 乳化沥青设备

沥青改性乳化设备.jpg图片9.jpg

主要组成:

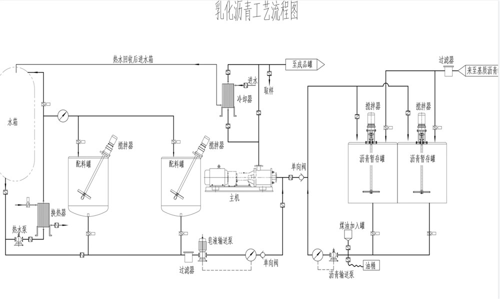
一体多用,可以生产普通乳化沥青和改性乳化沥青,设备主要有基质沥青罐、二台乳化剂掺配罐、配比泵、高剪切乳化机、成品罐、成品泵、电气控制系统、管道和阀门等组成。

主要特点:

◆ 搬迁方便:所有设备、部件安装在一钢架上,构成整体,安装、迁移方便。

利用高剪切乳化机的定、转子对物料进行高速、强烈的液力剪切、研磨来完成物料的乳化。

基质沥青与乳化剂之间的配比由变频调速控制器来完成。

1621016090(1).png